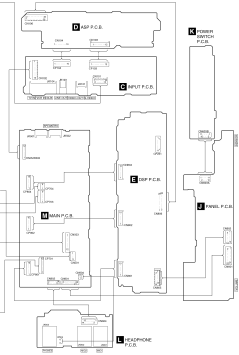
17 Wiring Connection Diagram

TOP PREVIOUS NEXT


TOP PREVIOUS NEXT