Help me if I helped you.
Buy me a beer/coffee!
Keep this site updated!

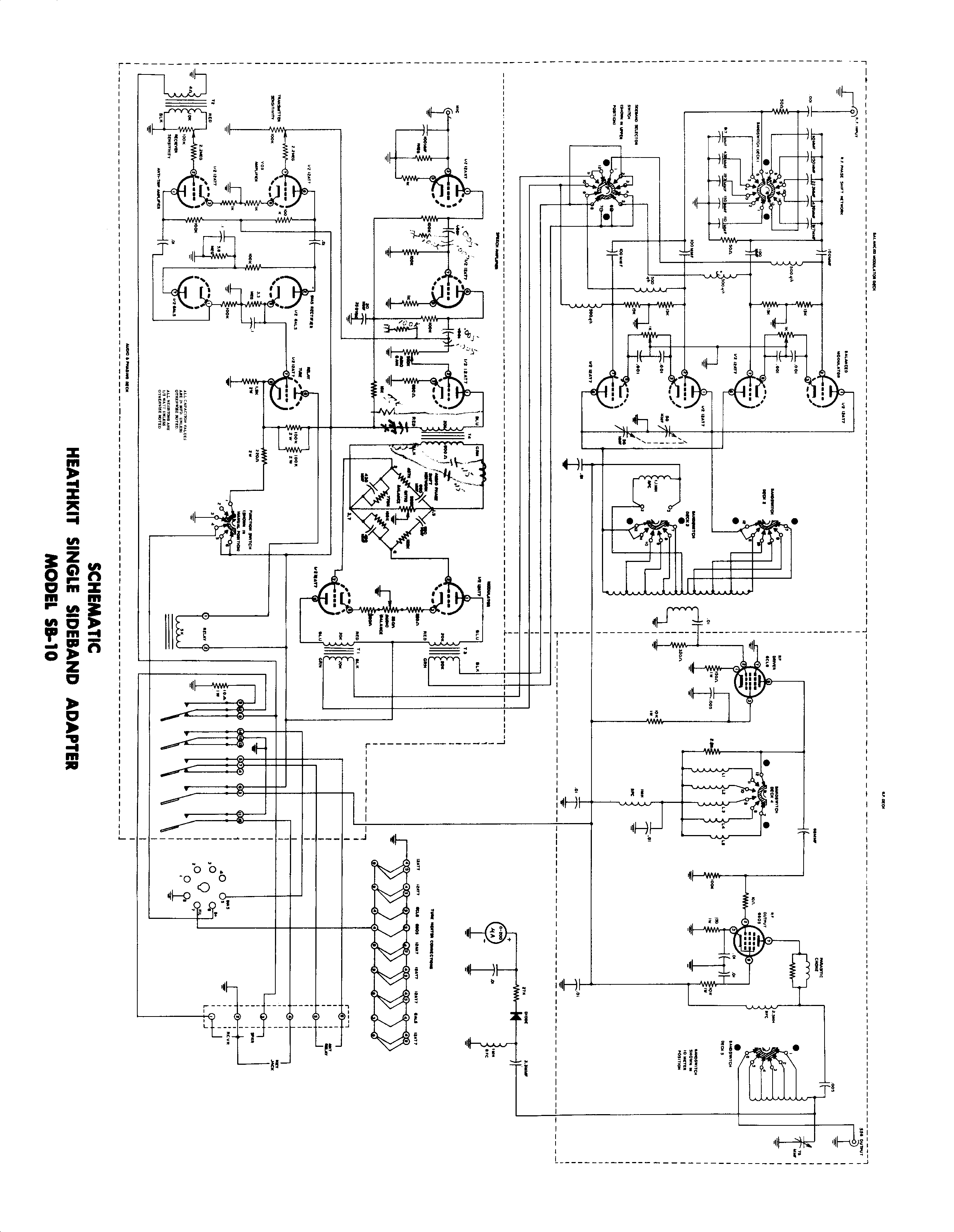
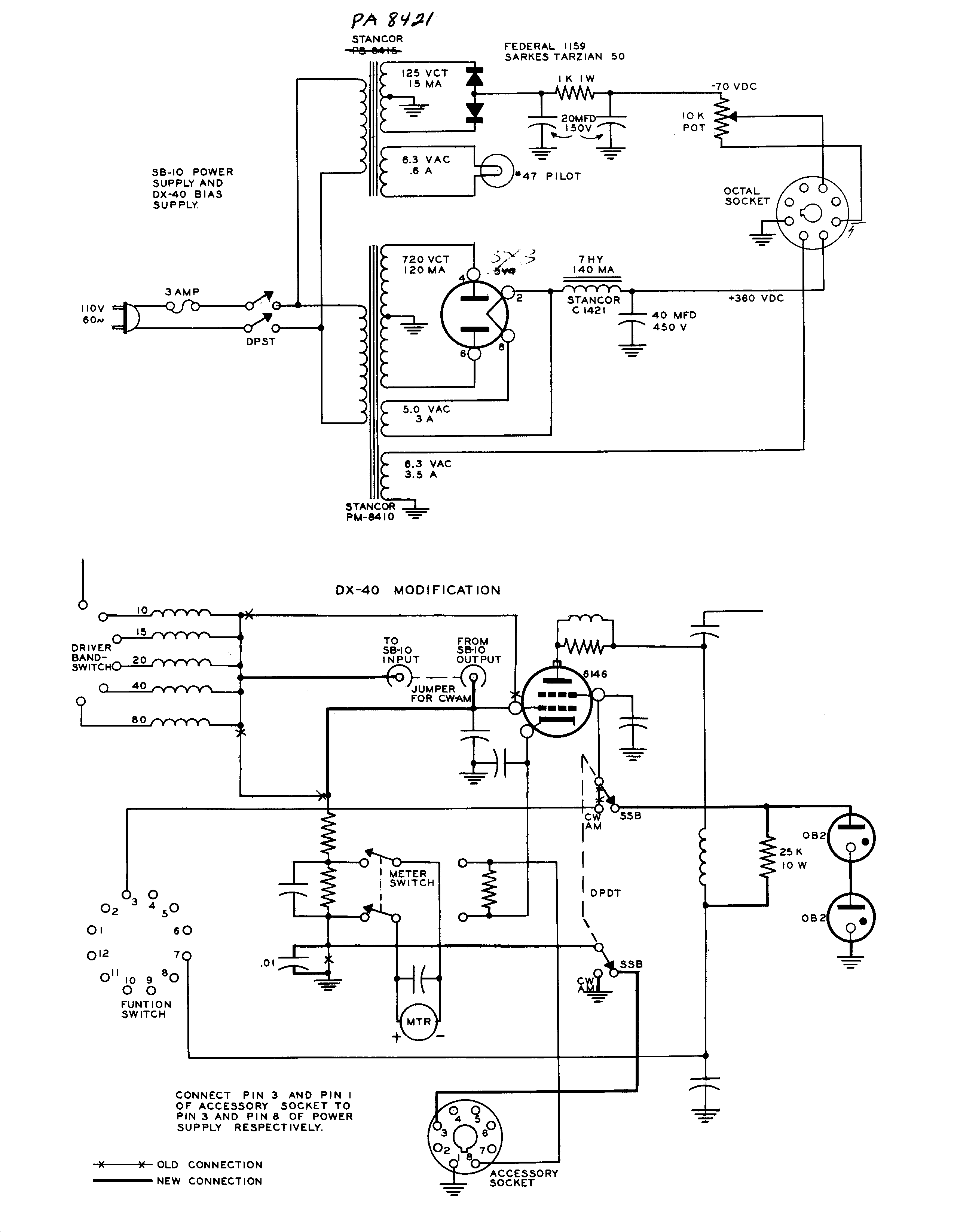
Directory Listing of /edt/manual/Hardware/H/Heath/Product/SB-10nots/

Folder.. - Jun 23 2019 05:12:33 AM
1.gif1.gif 35KB Jun 21 2003 12:57:22 AM1.gif
2.gif2.gif 60KB Jun 21 2003 12:57:30 AM2.gif
3.gif3.gif 92KB Jun 21 2003 12:57:42 AM3.gif
4.jpg4.jpg 60KB Jun 21 2003 12:57:52 AM4.jpg
5.jpg5.jpg 53KB Jun 21 2003 12:58:04 AM5.jpg
6.gif6.gif 60KB Jun 21 2003 12:58:14 AM6.gif
7.gif7.gif 145KB Jun 21 2003 12:58:46 AM7.gif