Help me if I helped you.
Buy me a beer/coffee!
Keep this site updated!

Directory Listing of /edt/manual/Hardware/R/RCA/1936/

Folder.. - Jul 09 2019 12:41:57 AM
p67.gifp67.gif 130KB Feb 28 2003 10:14:36 PMp67.gif
p68.gifp68.gif 114KB Feb 28 2003 10:14:32 PMp68.gif
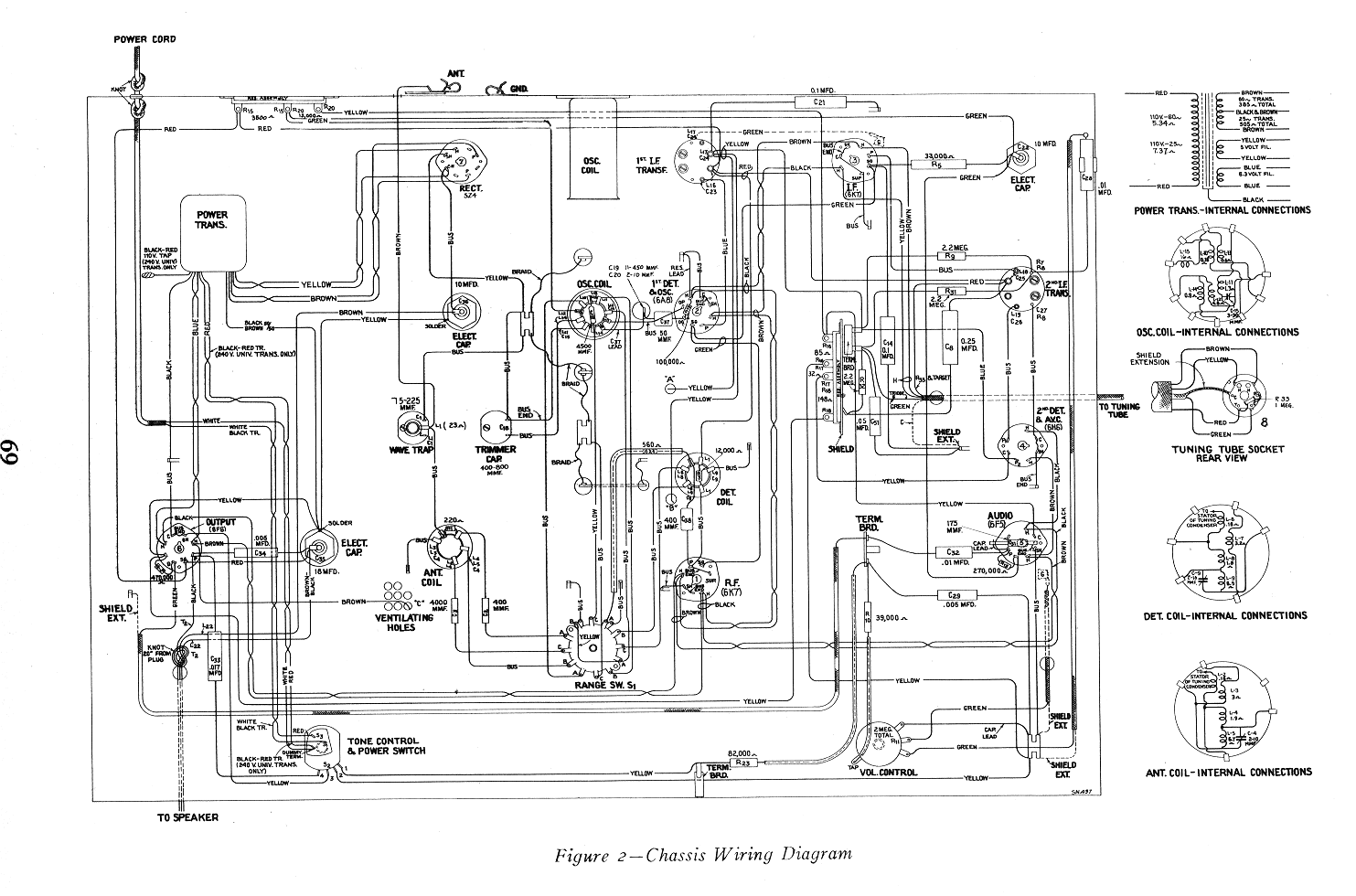
p69.gifp69.gif 174KB Feb 28 2003 10:14:28 PMp69.gif
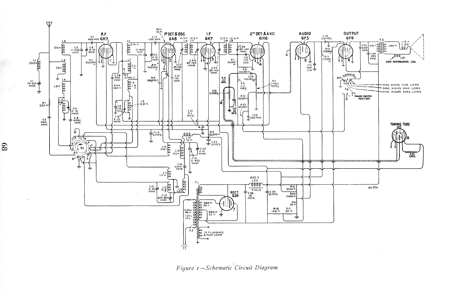
p70.gifp70.gif 227KB Feb 28 2003 10:14:22 PMp70.gif