Help me if I helped you.
Buy me a beer/coffee!
Keep this site updated!

Directory Listing of /edt/manual/Hardware/S/Standard/HX240/

Folder.. - Nov 17 2019 12:04:38 AM
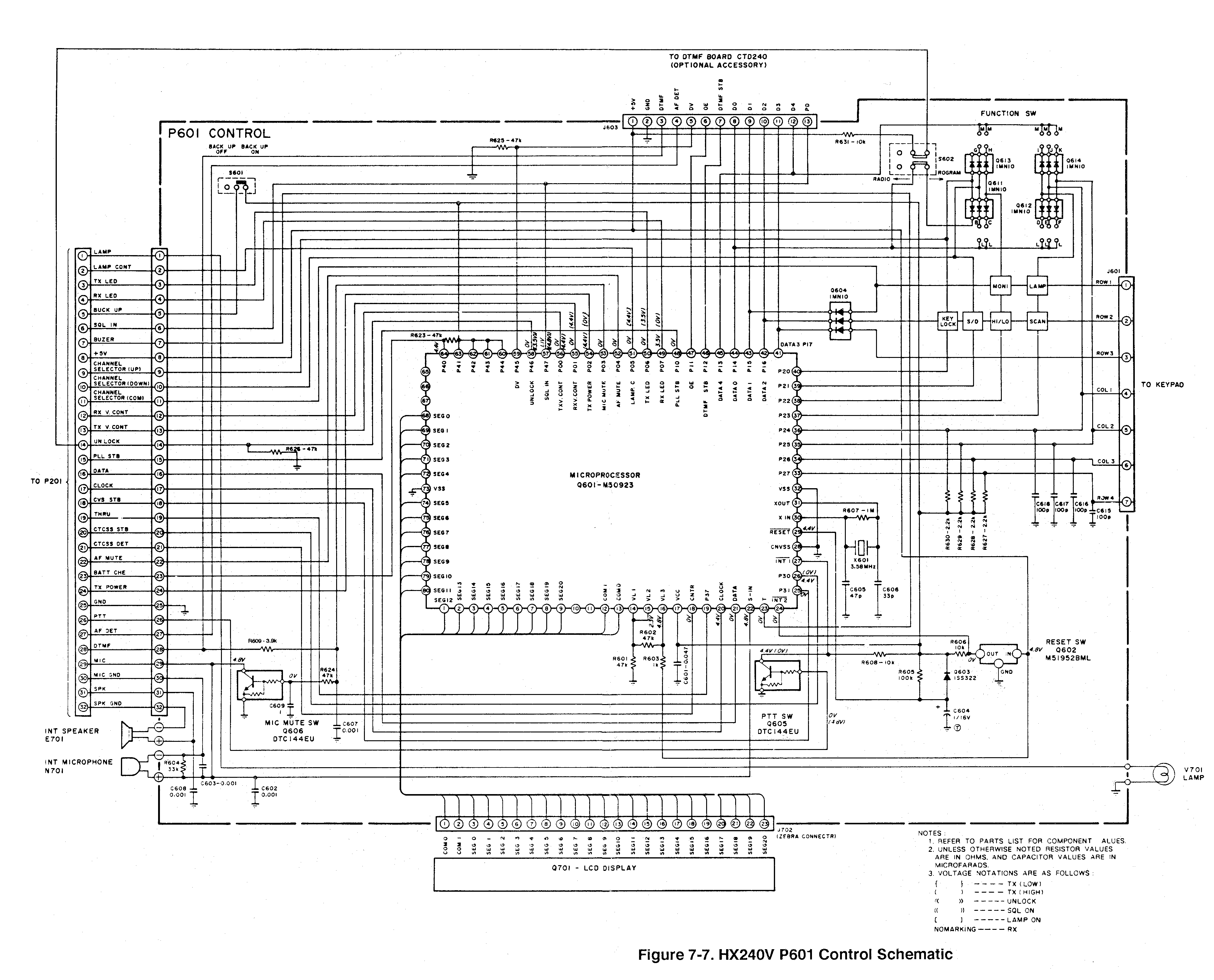
control.gifcontrol.gif 240KB Jul 23 2003 11:49:11 PMcontrol.gif
HX-240_Programmering_procedure.djvuHX-240_Programmering_procedure.djvu 91KB Jul 22 2003 10:39:25 AM
if.gifif.gif 342KB Jul 23 2003 11:46:54 PMif.gif
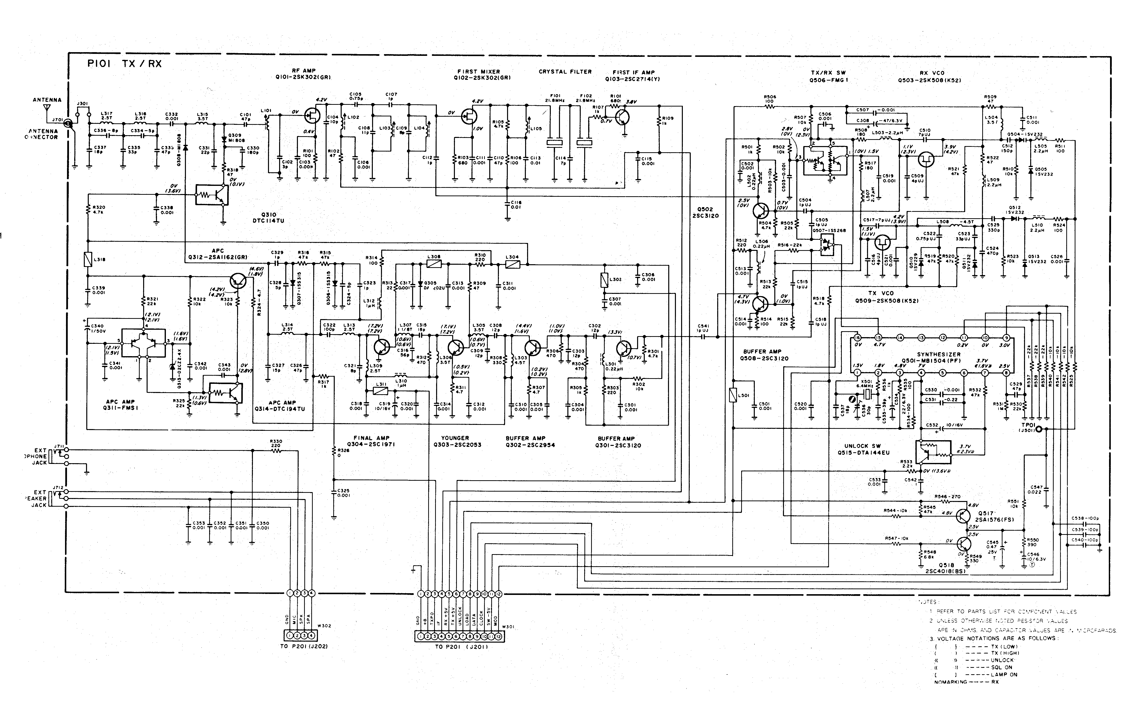
txrx.giftxrx.gif 251KB Jul 23 2003 11:48:03 PMtxrx.gif